Zürcher Nachrichten - New NASA tool helps detect 'super-emitters' of methane from space

EUR -
AED 4.35335
AFN 77.050797
ALL 96.614026
AMD 452.873985
ANG 2.121943
AOA 1087.00321
ARS 1723.800654
AUD 1.702936
AWG 2.136666
AZN 2.019869
BAM 1.955248
BBD 2.406031
BDT 145.978765
BGN 1.990709
BHD 0.449191
BIF 3539.115218
BMD 1.18539
BND 1.512879
BOB 8.254703
BRL 6.231008
BSD 1.194568
BTN 109.699013
BWP 15.630651
BYN 3.402439
BYR 23233.647084
BZD 2.402531
CAD 1.615035
CDF 2684.909135
CHF 0.915881
CLF 0.026011
CLP 1027.058063
CNY 8.240537
CNH 8.248946
COP 4354.94563
CRC 591.535401
CUC 1.18539
CUP 31.412839
CVE 110.234327
CZK 24.334287
DJF 212.720809
DKK 7.470097
DOP 74.383698
DZD 153.702477
EGP 55.903178
ERN 17.780852
ETB 185.572763
FJD 2.613371
FKP 0.863571
GBP 0.865754
GEL 3.194674
GGP 0.863571
GHS 12.974143
GIP 0.863571
GMD 86.533903
GNF 10372.164298
GTQ 9.16245
GYD 249.920458
HKD 9.257838
HNL 31.365884
HRK 7.536597
HTG 156.336498
HUF 381.328619
IDR 19883.141804
ILS 3.663335
IMP 0.863571
INR 108.679593
IQD 1553.453801
IRR 49934.560565
ISK 144.985527
JEP 0.863571
JMD 187.197911
JOD 0.840489
JPY 183.433247
KES 152.915746
KGS 103.662825
KHR 4768.236408
KMF 491.93733
KPW 1066.928941
KRW 1719.752641
KWD 0.36382
KYD 0.995519
KZT 600.800289
LAK 25485.888797
LBP 101410.128375
LKR 369.427204
LRD 219.593979
LSL 19.132649
LTL 3.500149
LVL 0.717031
LYD 7.495914
MAD 10.835985
MDL 20.092409
MGA 5260.173275
MKD 61.631889
MMK 2489.287708
MNT 4228.659246
MOP 9.606327
MRU 47.30937
MUR 53.852723
MVR 18.32658
MWK 2059.023112
MXN 20.70407
MYR 4.672854
MZN 75.580924
NAD 18.967522
NGN 1643.520192
NIO 43.508231
NOK 11.437875
NPR 175.519161
NZD 1.96876
OMR 0.458133
PAB 1.194573
PEN 3.994177
PGK 5.066955
PHP 69.837307
PKR 331.998194
PLN 4.215189
PYG 8001.773454
QAR 4.316051
RON 5.097064
RSD 117.111851
RUB 90.544129
RWF 1742.915022
SAR 4.446506
SBD 9.544303
SCR 17.200951
SDG 713.016537
SEK 10.580086
SGD 1.505332
SHP 0.88935
SLE 28.834661
SLL 24857.038036
SOS 677.454816
SRD 45.104693
STD 24535.182964
STN 24.493185
SVC 10.452048
SYP 13109.911225
SZL 19.132635
THB 37.411351
TJS 11.151397
TMT 4.148866
TND 3.37248
TOP 2.854135
TRY 51.47818
TTD 8.110743
TWD 37.456003
TZS 3052.380052
UAH 51.199753
UGX 4270.811618
USD 1.18539
UYU 46.357101
UZS 14603.874776
VES 410.075543
VND 30749.020682
VUV 141.680176
WST 3.213481
XAF 655.774526
XAG 0.014004
XAU 0.000244
XCD 3.203577
XCG 2.153028
XDR 0.815573
XOF 655.774526
XPF 119.331742
YER 282.508153
ZAR 19.136335
ZMK 10669.938133
ZMW 23.443477
ZWL 381.695147
  • RBGPF

    1.3800

    83.78

    +1.65%

  • SCS

    0.0200

    16.14

    +0.12%

  • VOD

    -0.0600

    14.65

    -0.41%

  • RELX

    -0.3700

    35.8

    -1.03%

  • RYCEF

    -0.4300

    16

    -2.69%

  • BP

    -0.1600

    37.88

    -0.42%

  • RIO

    -4.1000

    91.03

    -4.5%

  • BTI

    0.4600

    60.68

    +0.76%

  • CMSC

    0.0500

    23.76

    +0.21%

  • BCE

    0.3700

    25.86

    +1.43%

  • NGG

    0.2000

    85.27

    +0.23%

  • BCC

    0.5100

    80.81

    +0.63%

  • CMSD

    -0.0400

    24.05

    -0.17%

  • GSK

    0.9400

    51.6

    +1.82%

  • JRI

    0.1400

    13.08

    +1.07%

  • AZN

    0.1800

    92.77

    +0.19%

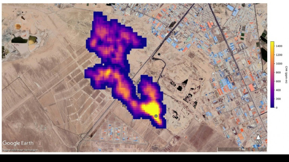
New NASA tool helps detect 'super-emitters' of methane from space
New NASA tool helps detect 'super-emitters' of methane from space / Photo: - - NASA/JPL-Caltech/AFP

New NASA tool helps detect 'super-emitters' of methane from space

NASA scientists, using a tool designed to study how dust affects climate, have identified more than 50 spots around the world emitting major levels of methane, a development that could help combat the potent greenhouse gas.

Text size:

"Reining in methane emissions is key to limiting global warming," NASA Administrator Bill Nelson said in a press release on Tuesday.

"This exciting new development will not only help researchers better pinpoint where methane leaks are coming from, but also provide insight on how they can be addressed -- quickly."

NASA said its Earth Surface Mineral Dust Source Investigation (EMIT) is designed to foster understanding of the effects of airborne dust on climate.

But EMIT, which was installed on the International Space Station in July and can focus on areas as small as a soccer field, has also shown the ability to detect the presence of methane.

NASA said more than 50 "super-emitters" of methane gas in Central Asia, the Middle East, and the southwestern United States have been identified so far. Most of them are connected to the fossil-fuel, waste or agriculture sectors.

Kate Calvin, NASA's chief scientist and senior climate advisor, said EMIT's "additional methane-detecting capability offers a remarkable opportunity to measure and monitor greenhouse gases that contribute to climate change."

- 'Exceeds our expectations' -

Methane is responsible for roughly 30 percent of the global rise in temperatures to date.

While far less abundant in the atmosphere than CO2, it is about 28 times more powerful as a greenhouse gas on a century-long timescale. Over a 20-year time frame, it is 80 times more potent.

Methane lingers in the atmosphere for only a decade, compared to hundreds or thousands of years for CO2.

This means a sharp reduction in emissions could shave several tenths of a degree Celsius off of projected global warming by mid-century, helping keep alive the Paris Agreement goal of capping Earth's average temperature increase to 1.5C, according to the UN Environment Programme (UNEP).

"EMIT will potentially find hundreds of super-emitters – some of them previously spotted through air-, space-, or ground-based measurement, and others that were unknown," NASA said.

Andrew Thorpe, a research technologist at the Jet Propulsion Laboratory leading the EMIT methane effort, said some of the methane plumes detected by EMIT are among the largest ever seen.

"What we've found in a just a short time already exceeds our expectations," Thorpe said.

NASA said a methane plume about two miles (3.3 kilometers) long was detected southeast of Carlsbad, New Mexico, in the Permian Basin, one of the largest oilfields in the world.

It said 12 plumes from oil and gas infrastructure were identified in Turkmenistan, east of the Caspian Sea port city of Hazar.

A methane plume at least three miles (4.8 kilometers) long was detected south of Tehran from a major waste-processing complex, NASA said.

M.Hug--NZN